BSA

Downloadbereich

ACHTUNG!!!
Für die hier bereitgestellten Downloads übernehme ich keine Verantwortung bezogen auf die Richtigkeit und Vollständigkeit!!
!

Sicherheitsdatenblatt Methanol

Sicherheitsdatenblatt Natronlauge

Sicherheitsdatenblatt Schwefelsäure

Sicherheitsdatenblatt Hydraziniumhydroxid

Beispiellösung für eine Prüfung vom 7.3.2005

Beispiellösung für eine Prüfung vom 11.3.2003

Beispiellösung für eine Prüfung vom Dezember 1996

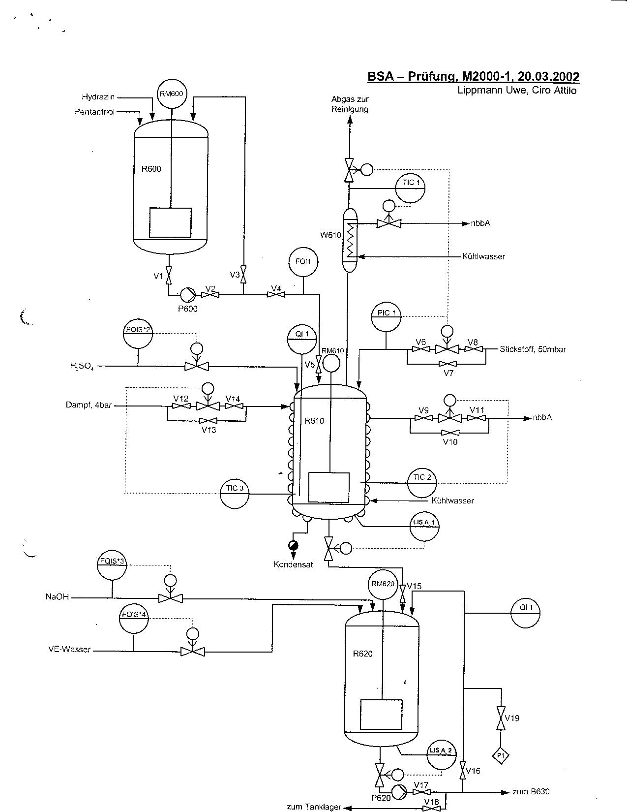
R600 bis R620

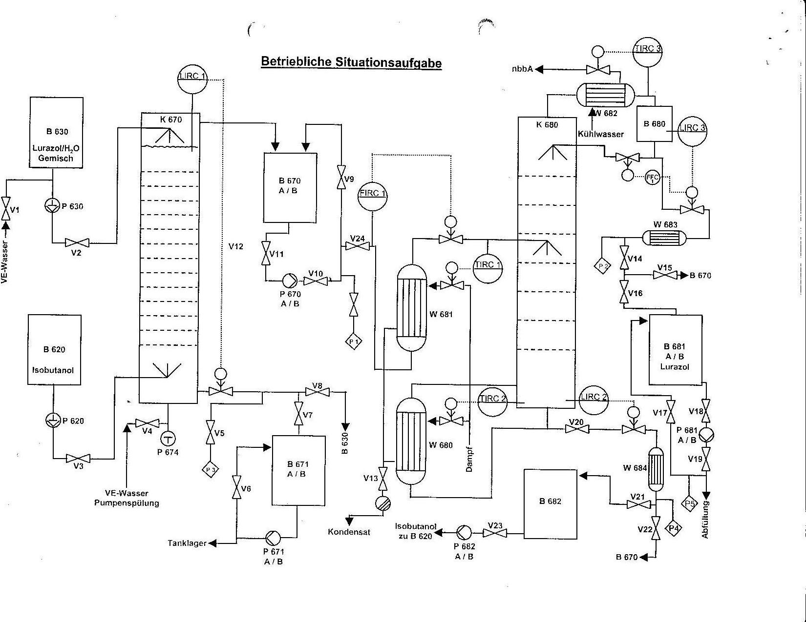
Extraktionsanlage

 

 

Ausarbeitungen

Tag 3 Kolonne abfahren und Packungen Wechseln von M Jutzi

Hausaufgabensammlung von M2002 2.2 Achtung da sollen mehrere Fehler drin sein!

§14 Blatt Hydraziniumhydroxid von Udo

Sammlung der Gefahrensymole von Udo

Ausarbeitungen des Lernteams Bruno & Co